
無負壓變頻供水設備
分享到:
長沙潤洲環保設備有限公司是一家水處理設備的生產制造和污水、廢水處理設計及設備制造于一體的專業化環保企業。電話:0731-89908858
- 全國咨詢熱線:
- 18974988658
詳情介紹:
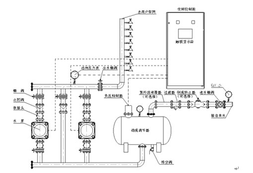
設備組成及原理圖
RWG系統智能型無負壓變頻供水設備是由穩流調節器、負壓抑制器、水泵機組、智能變頻控制柜、遠傳壓力表、各種閥門管件等組成。其原理圖如下所示。

主要技術指標
流量范圍:1~10000m3/h
壓力范圍:0~2.5MPa
壓力調節精度:≤0.01MPa
環境溫度:0~40℃
相對濕度:90 % 以下(電控部分)
電 源:380V(1 ± 10 % ),三相四線制,50HZ±2HZ
控制方式:單臺或多臺并聯,出口變壓或恒壓
工頻啟動方式:電機功率≤ 15kw 直接啟動,電機功率> 15kw 降壓啟動
操作方式:變頻自動、工頻手動
設備安裝示意圖

選型參考
RWG系統智能型無負壓變頻供水設備是由穩流調節器、負壓抑制器、水泵機組、智能變頻控制柜、遠傳壓力表、各種閥門管件等組成。其原理圖如下所示。

主要技術指標
流量范圍:1~10000m3/h
壓力范圍:0~2.5MPa
壓力調節精度:≤0.01MPa
環境溫度:0~40℃
相對濕度:90 % 以下(電控部分)
電 源:380V(1 ± 10 % ),三相四線制,50HZ±2HZ
控制方式:單臺或多臺并聯,出口變壓或恒壓
工頻啟動方式:電機功率≤ 15kw 直接啟動,電機功率> 15kw 降壓啟動
操作方式:變頻自動、工頻手動
設備安裝示意圖

50-100戶 | 流量20t/h |
100-200戶 | 流量40t/h |
300-500戶 | 流量60t/h |